Электрооборудование консольно-фрезерных станков 6Т82Г, 6T82, 6T12, 6Т82Ш, 6Т83Г, 6T83, 6T13, 6Т83Ш
Электрооборудование консольно-фрезерных станков выполнено для питания от трехфазной сети переменного тока с глухо заземленным или изолированным нейтральным проводом.
Исполнения электрооборудования станков всех моделей по параметрам электрических цепей и условиям эксплуатации приведены в табл.1.
Станки с исполнениями электрооборудования — 00…09 комплектуются аппаратурой климатического исполнения «У», «XЛ» и 0 категории размещения 2…4, по ГОСТ 15150-69.
Станки с исполнениями электрооборудования — 10…17 комплектуются аппаратурой климатического исполнения «Т», «ТВ» категории размещения 2…4 по ГОСТ 15150-69.
Для станков всех указанных моделей выполнены единые электрические схемы и перечень элементов.
Техническая характеристика электрооборудования для каждого конкретного станка 6Т82Г, 6T82, 6T12, 6Т82Ш, 6Т83Г, 6T83, 6T13, 6Т83Ш приведена на табличке I (рис.1).
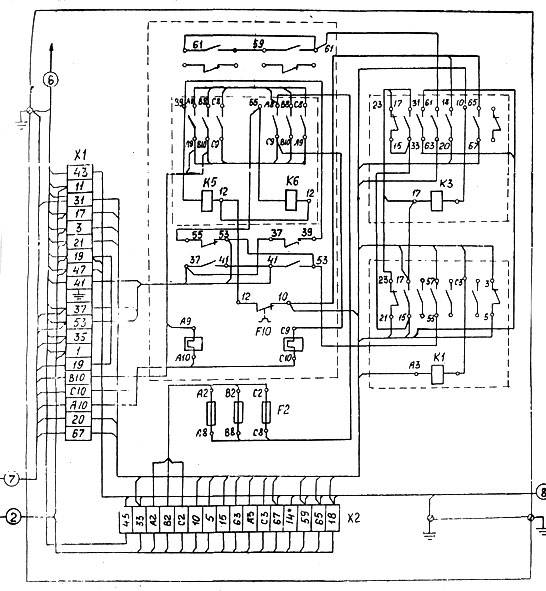
Аппаратура защиты и управления приводами станка установлена в шкафу управления 2.
В качестве вводного выключателя применен автоматический выключатель с независимым расцепителем, обозначенный по схеме QF1. Технические данные вводного выключателя приведены в табл.4.
Электрической схемой станков предусмотрены пониженные напряжения: 110(220) В переменного тока для цепей управления, 24 В переменного тока для цепи освещения и 24 В постоянного тока цепи питания электромагнитных муфт. Технические данные понижающих трансформаторов приведены в табл.6.
Освещение рабочего места производится двумя светильниками местного освещения с лампами по 40 Вт на напряжение 24 В. Светильники смонтированы на левой и правой сторонах станины.
Завод-изготовитель оставляет за собой право вносить изменения в электрооборудование станков для их совершенствования.
История выпуска станков Горьковским заводом, ГЗФС
В 1937 году наГорьковском заводе фрезерных станков были изготовлены первые консольно-фрезерные станки серии 6Б моделей 6Б12 и 6Б82 с рабочим столом 320 х 1250 мм (2-го типоразмера). В 1951
году запущена в производство серия6Н консольно-фрезерных станков: 6Н12, 6Н13П, 6Н82, 6Н82Г. Станок 6Н13ПР получил “Гран-При” на всемирной выставке в Брюсселе в 1956 году. В 1960
году запущена в производство серия6М консольно-фрезерных станков: 6М12П, 6М13П, 6М82, 6М82Г, 6М83, 6М83Г, 6М82Ш. В 1972
году запущена в производство серия6Р консольно-фрезерных станков: 6Р12, 6Р12Б, 6Р13, 6Р13Б, 6Р13Ф3, 6Р82, 6Р82Г, 6Р82Ш, 6Р83, 6Р83Г, 6Р83Ш. В 1975
году запущены в производство копировальные консольно-фрезерные станки:6Р13К. В 1978
году запущены в производство копировальные консольно-фрезерные станки6Р12К-1, 6Р82К-1. В 1985
году запущена в производство серия6Т-1 консольно-фрезерных станков: 6Т12-1, 6Т13-1, 6Т82-1, 6Т83-1 и ГФ2171. В 1991
году запущена в производство серия6Т консольно-фрезерных станков: 6Т12, 6Т12Ф20, 6Т13, 6Т13Ф20, 6Т13Ф3, 6Т82, 6Т82Г, 6Т82ш, 6Т83, 6Т83Г, 6Т83Ш.
1 Вертикально-фрезерный станок ВМ127М – паспорт, характеристики
Создан данный агрегат был на базе станка ВМ127. Устройство цифровой индикации (УЦИ) и технические параметры агрегата дают возможность выполнять на нем качественную и точную обработку чугунных и стальных изделий, а также деталей из цветных сплавов. Станок применяется для фрезерования любых плоскостей (включая и наклонные), колес с зубцами, рамок, любых видов пазов в условиях частного производства, а также средне- и мелкосерийного.
Рабочий стол установки (его ширина равняется 400, длина 1600 миллиметрам) способен принимать нагрузки массой до 800 килограммов. По стандарту 8–-82 класс точности станка – «Н». В продольном направлении рабочая поверхность описываемой установки способна перемещаться на 1010 мм; в поперечном – на 300 мм при механической подаче и на 320 мм при ручной; в вертикальном – на 400 и 420 мм (механический и ручной режим соответственно).
Паспорт станка дает следующую информацию по его шпинделю:
- конус – 50АТ5;
- частота вращения – от 40 до 2000 об/мин;
- число скоростей – 18;
- максимальное перемещение пиноли по оси – 80 мм;
- возможен поворот головки на 45 градусов в обе стороны от оси;
- один оборот лимба соответствует передвижению пиноли на 4 мм.
Механические характеристики агрегата:
- интервал подач при фрезеровании: 25–1250 мм/мин (продольное и поперечное направление), 8,3–416,6 мм/мин (вертикальное);
- ступени подач – 18;
- быстрый ход – 1000 (вертикальное перемещение) и 3000 мм/мин (продольное и поперечное);
- наличие выключающих упоров, системы блокировки подач, прерывистой подачи, защиты от перегрузок, устройства торможения шпинделя.
Общий вес оборудования – 4250 кг, длина станка – 256, ширина – 226, высота – 243 см.
Станок легко настраивается на разные варианты полуавтоматических и автоматических циклов. Это позволяет использовать его в составе производственных линий, состоящих из множества агрегатов. Он отличается качественным подбором передаточных отношений и достаточно мощным электродвигателем. За счет этого на станок допускается установка инструмента из быстрорежущих сталей.
Стоит отметить и то, что данный агрегат можно использовать в жестких эксплуатационных условиях. Он неприхотлив в обслуживании. Любой квалифицированный специалист способен при необходимости выполнить регулировку механизмов агрегата, а также самостоятельно выполнить его ремонт. Это обуславливает востребованность станка малыми предприятиями, которые заняты производством различной продукции мелкими партиями.
Перечень органов управления фрезерным станком ВМ127
Для того чтобы представить, как расположены основные органы управления – достаточно ознакомиться с фото ниже.
Расположение органов управления
Из приведенного фото видно, что основные органы управления расположились в удобных для этого зонах, а именно:
- на передней части стола;
- сбоку от поворотной головки;
- на боковинах станины.
Ручки управления подачей находятся прямо перед оператором чуть ниже уровня стола. К ним относятся:
- Маховики перемещений инструментального стола.
- Рукоятка его движения по вертикали.
- Рычаг включения продольного смещения.
- Переключатель режима управления.


На боковинах станины и сбоку от поворотной головки имеются следующие управляющие элементы:
- Кнопки включения и выключения станка и его основных рабочих узлов.
- Ручки поворота головки и зажимы гильзы.
- Грибок переключения подач и другие.
Помимо этого на передней панели рабочего стола и консоли располагаются и другие органы, включая различные зажимы и переключатели.
3 Кинематика и электрическое оборудование консольно-фрезерного агрегата
Фланцевый электрический двигатель выполняет привод главного перемещения, используя для этих целей соединительную упругую муфту. 18 разных скоростей шпинделю сообщает коробка скоростей. А изменить количество его оборотов можно посредством зубчатых блоков (их в станке предусмотрено три), которые требуется передвигать по шлицевым валам.
Фланцевый двигатель также производит привод подач. Зубчатое передвижное колесо и трехвенцовые блоки (в конструкции установки их смонтировано два) передают 18 подач в консоль через предохранительную шариковую муфту. После этого они могут направляться к винтам вертикального, поперечного и продольного передвижения путем включения муфты кулачкового типа.

Если оператор инициируют фрикцион быстрого хода, появляется возможность задать станку ускоренные перемещения. Муфта подач сблокирована с этим фрикционом, поэтому одновременно начать работать они не могут. Вращение фрикциона выполняется напрямую от двигателя подач через зубчатые промежуточные колеса. Отметим, что продольные подачи всегда в три раза больше, чем вертикальные.
Шпиндель установки размещен в выдвижной гильзе, выполнен он в виде вала с двумя опорами. В процессе эксплуатации может возникнуть необходимость корректировки люфта (осевого) в шпинделе. Сделать это несложно посредством подшлифовки колец, имеющихся в конструкции агрегата. Если же требуется корректировка переднего подшипника (в нем также нередко отмечается повышенный люфт), можно подтянуть гайку данного узла либо осуществить подшлифовку полуколец.
Базовым компонентом станка является станина. Она крепится на основании по жесткой схеме и при помощи штифтов надежно фиксируется. Станина служит площадкой для размещения всех остальных элементов и узлов фрезерной установки.
Не меньшее значение для адекватного функционирования агрегата имеет и его поворотная головка. Ее соединяют четырьмя болтами с горловиной станины, в кольцевой выточке которой она центрируется. Болты входят в фланцевый паз, характеризуемый Т-образной конфигурацией.

Отдельно скажем об электрическом оснащении описываемого станка. Оно имеет следующие характеристики:
- 24-вольтное локальное освещение;
- 63-амперный ток (номинальное значение) автоматического выключателя и предохранителей, выполняющих защитную функцию;
- 20-амперный суммарный ток, работающих одновременно электрических двигателей, коих на станке установлено три;
- 65-вольтное напряжение постоянного и 110-вольтное переменного тока в цепях управления.
Указания по обслуживанию электрооборудования
Надежность и долговечность работы электрооборудования станка обеспечивается правильной эксплуатацией и надлежащим уходом.
Систематические технические осмотры и чистка электрооборудования от загрязнений являются обязательными.
Технические осмотры магнитных пускателей, реле и аппаратов защиты производить не реже одного раза в месяц
При осмотрах особо обратите внимание на правильное функционирование подвижных частей аппаратов, надежность крепления резъемных контактных соединений и крепежа аппаратов. Проверьте контактные системы электроаппаратов, при необходимости зачистить от нагара и отрегулировать. Технические осмотры аппаратов ручного управления, трансформаторов, конденсаторов, резисторов и других неподвижных аппаратов производите не реже одного раза в шесть месяцев
При осмотрах проверьте надежность креплений, состояние цепей заземления. У трансформаторов проверьте величину сопротивления обмоток, которая должна быть не менее 0,5 Мом, измеренная мегомметром при напряжении 1000 В
Технические осмотры аппаратов ручного управления, трансформаторов, конденсаторов, резисторов и других неподвижных аппаратов производите не реже одного раза в шесть месяцев. При осмотрах проверьте надежность креплений, состояние цепей заземления. У трансформаторов проверьте величину сопротивления обмоток, которая должна быть не менее 0,5 Мом, измеренная мегомметром при напряжении 1000 В.
Периодичность осмотров электродвигателей устанавливается в зависимости от производственных условий, но не реже одного раза в два месяца. При осмотрах электродвигателей необходимо очистить их от загрязнений, проверить надежность заземления и соединения с приводным механизмом.
Периодичность профилактических ремонтов электродвигателей устанавливается в зависимости от производственных условий, но не реже одного раза в год или 4000 часов работы. При профилактическом ремонте производится разборка электродвигателя, внутренняя чистка и замена смазки подшипников. Перед набивкой свежей смазкой подшипники необходимо промыть бензином, камеру заполнить свежей смазкой на 2/3 ее объема. Рекомендуемые смазки для подшипников приведены в табл.8.
Схемы электрические принципиальные станка показаны на рис.2, 3.
Схемы электрические соединений станка, консоли, основного пульта, станции управления показаны на рис. 4…7.
Электрооборудование фрезерных станков Горьковского станкозавода, ГЗФС
Электрооборудование фрезерных станков 6T12, 6T13, 6T82, 6Т82Г, 6Т82Ш, 6T83, 6Т83Г, 6Т83Ш Электрооборудование фрезерных станков 6Т82Г-29, 6T82-29, 6T12-29, 6Т82Ш-29, 6Т83Г-29, 6T83-29, 6T13-29, 6Т83Ш-29
Электрооборудование фрезерных станков 6P12, 6P13, 6Р82, 6Р82Г, 6Р82Ш, 6Р83, 6Р83Г, 6Р83Ш, 6Р12Б, 6Р13Б
Электрооборудование фрезерных станков 6М12П, 6М12ПБ, 6М13П, 6М13ПБ, 6М82, 6М82Ш, 6М82ГБ, 6М83, 6М83Ш
Электрооборудование фрезерных станков Вильнюсского станкозавода Жальгирис
Электрооборудование фрезерных станков 6Т10, 6Т80, 6Т80Г, 6Т80Ш
Электрооборудование фрезерных станков 6Р10, 6Р80, 6Р80Г, 6Р80Ш
Электрооборудование фрезерных станков 6Н10, 6Н80, 6Н80Г, 6Н80Ш
Электрооборудование фрезерных станков Дмитровского станкозавода, ДЗФС
Электрооборудование фрезерных станков 6Р11, 6Р81, 6Р81Г, 6Р81Ш
Электрооборудование фрезерных станков 6Н11, 6Н81, 6Н81Г, 6Н81А
3 Кинематика и электрическое оборудование консольно-фрезерного агрегата
Фланцевый электрический двигатель выполняет привод главного перемещения, используя для этих целей соединительную упругую муфту. 18 разных скоростей шпинделю сообщает коробка скоростей. А изменить количество его оборотов можно посредством зубчатых блоков (их в станке предусмотрено три), которые требуется передвигать по шлицевым валам.
Фланцевый двигатель также производит привод подач. Зубчатое передвижное колесо и трехвенцовые блоки (в конструкции установки их смонтировано два) передают 18 подач в консоль через предохранительную шариковую муфту. После этого они могут направляться к винтам вертикального, поперечного и продольного передвижения путем включения муфты кулачкового типа.

Если оператор инициируют фрикцион быстрого хода, появляется возможность задать станку ускоренные перемещения. Муфта подач сблокирована с этим фрикционом, поэтому одновременно начать работать они не могут. Вращение фрикциона выполняется напрямую от двигателя подач через зубчатые промежуточные колеса. Отметим, что продольные подачи всегда в три раза больше, чем вертикальные.
Шпиндель установки размещен в выдвижной гильзе, выполнен он в виде вала с двумя опорами. В процессе эксплуатации может возникнуть необходимость корректировки люфта (осевого) в шпинделе. Сделать это несложно посредством подшлифовки колец, имеющихся в конструкции агрегата. Если же требуется корректировка переднего подшипника (в нем также нередко отмечается повышенный люфт), можно подтянуть гайку данного узла либо осуществить подшлифовку полуколец.
Базовым компонентом станка является станина. Она крепится на основании по жесткой схеме и при помощи штифтов надежно фиксируется. Станина служит площадкой для размещения всех остальных элементов и узлов фрезерной установки.
Не меньшее значение для адекватного функционирования агрегата имеет и его поворотная головка. Ее соединяют четырьмя болтами с горловиной станины, в кольцевой выточке которой она центрируется. Болты входят в фланцевый паз, характеризуемый Т-образной конфигурацией.

Отдельно скажем об электрическом оснащении описываемого станка. Оно имеет следующие характеристики:
- 24-вольтное локальное освещение;
- 63-амперный ток (номинальное значение) автоматического выключателя и предохранителей, выполняющих защитную функцию;
- 20-амперный суммарный ток, работающих одновременно электрических двигателей, коих на станке установлено три;
- 65-вольтное напряжение постоянного и 110-вольтное переменного тока в цепях управления.
Электрооборудование работает при стандартной частоте тока (50Гц) под напряжением 380 В.
Российский вертикально-фрезерный консольный ВМ127М является аналогом станков 6Р13, 6Т13, FSS450R и предназначен для фрезерования всевозможных деталей из стали, чугуна и цветных металлов и сплавов торцевыми, концевыми, цилиндрическими, радиусными и другими фрезами.
На станке ВМ127М можно обрабатывать вертикальные, горизонтальные и наклонные плоскости, пазы, углы, рамки и т.д.
Принципиальные изменения произошедшие с конструкцией станка ВМ127М в 2012г.
- Изменена конструкция вертикальных направляющих станины с профиля «Ласточкин хвост» на П-образный профиль, что позволило увеличить массу обрабатываемой детали до 800 кг
- Заменена механическая коробка подач на бесступенчатое регулирование (Серводигатель), для более точной и быстрой настройки режимов резания, и повышению производительности обработки.
- При изготовлении станка с устройством цифровой индикации заменены комплектующие на импортного производителя с использованием магнитных линеек вместо оптических.
Техническая характеристика и жесткость станка позволяет полностью использовать возможности быстрорежущего и твердосплавного инструмента.
По отдельному заказу за дополнительную плату станок ВМ127М может быть оснащен комплектом дополнительных принадлежностей 127-13 .
Простота обслуживания и быстрая переналадка приспособлений и инструмента представляют значительные удобства при использовании станка в мелкосерийном производстве.
Прямоугольные направляющие консоли, пришедшие на смену направляющим типа “ласточкин хвост”, увеличили жесткость конструкции станка и позволили увеличить масса обрабатываемых деталей до 800 кг.
Автоматическая система смазки узлов обеспечивает неприхотливость и надежность станка в самых жестких условиях эксплуатации.
Станок ВМ127М за доп. плату комплектуется устройством цифровой индикации перемещения стола.
Станок ВМ127М сертифицирован на соответствие требованиям ГОСТ 12.2.009, ГОСТ Р МЭК 60204-1-99. ТУ3-178М-89
Климатические условия УХЛ4 ГОСТ 15150-69.
Регулировка цепи торможения шпинделя
Процедура регулировки этой цепи необходима в случае отклонения временных параметров от нормы или по окончании ремонта КТ1 (КТ2). Для ее проведения потребуется:
- Запустить шпиндель.
- Спустя какое-то время выключить его.
- Одновременно с этим включить секундомер, а затем остановить его в момент щелчка, отчетливо слышимого при срабатывании пускателя К2.
- В том случае, если время задержки превышает 1 сек – провернуть регулятор КТ1 по часовой стрелке.
После этого следует повторно проверить задержку отключения шпинделя, добиваясь нужного момента включения. При его отклонении в другую сторону регулятор КТ1 нужно повернуть против хода часов. Настройка реле КТ2 аналогична.
Далее следует отключить кнопкой SB4 работающий шпиндель и одновременно с этим запустить секундомер, окончательно выключив его после полной остановки. Замеренное таким образом время не может превышать 6-ти секунд.

Вертикально-фрезерный станок ВМ127
Вертикально-фрезерный станок ВМ127, ВМ127М – очень распространённая на территории бывшего СССР серия фрезерного станка, позволяющая производить фрезерование деталей небольших и средних размеров в условиях единичного и мелкосерийного производства. На станке можно обрабатывать вертикальные, горизонтальные и наклонные плоскости, пазы, углы, рамки и т.д. Аналог станков: 6Р13, 6Т13, FSS450МR.
Простота обслуживания
Простота обслуживания вертикально-фрезерного станка ВМ127, перенастройка механизма и самого инструмента представляют определенный комфорт при использовании станка в производстве мелкосерийного характера. Даже в самых безжалостных условиях эксплуатации автоматическая система смазки узлов обеспечивает простоту использования и работоспособность станка.
Особенности конструкции
- Мощный привод главного движения и плавная регулировка скорости подач обеспечивает оптимальные режимы обработки при различных условиях резания и полное использование возможностей режущего инструмента
- Сервоконтролерный привод подач с обратной связью
- Полуавтоматическая система смазки узлов обеспечивает неприхотливость и надежность станка в самых жестких условиях эксплуатации
- По отдельному заказу станок может быть оснащен устройством цифровой индикации (УЦИ).
| Технические характеристики | Параметры |
| Размеры рабочей поверхности стола, мм | 1600 х 400 |
| Число Т-образных пазов | 3 |
| Максимальная нагрузка на стол (по центру), кг | 800 |
| Наибольшее продольное перемещение стола, мм | 1010 |
| Наибольшее поперечное перемещение стола, механическое/ручное, мм | 300 / 320 |
| Наибольшее вертикальное перемещение стола, механическое/ручное, мм | 400 / 420 |
| Продольное перемещение стола на одно деление лимба, мм | 0,05 |
| Поперечное перемещение стола на одно деление лимба, мм | 0,05 |
| Вертикальное перемещение стола на одно деление лимба, мм | 0,05 |
| Продольное перемещение стола на один оборот лимба, мм | 4 |
| Поперечное перемещение стола на один оборот лимба, мм | 6 |
| Вертикальное перемещение стола на один оборот лимба, мм | 2 |
| Конус шпинделя | АТ50 |
| Наибольшее перемещение пиноли шпинделя, мм | 80 |
| Ручное перемещение от торца шпинделя до рабочей поверхности стола, мм | 30 – 500 |
| Расстояние от оси шпинделя до вертикальных направляющих станины, мм | 420 |
| Угол поворота шпиндельной головки, градусов | ±45 |
| Количество скоростей шпинделя | 18 |
| Скорость продольной подачи, рабочая/ускоренная, мм/минуту | 25-1250 / 3000 |
| Скорость поперечной подачи, рабочая/ускоренная, мм/минуту | 25-1250 / 3000 |
| Скорость вертикальной подачи, рабочая/ускоренная, мм/минуту | 8,3-416,6 / 1000 |
| Мощность электродвигателя главного движения, кВт | 11 |
| Мощность электродвигателя привода подач, кВт | 2,1 |
| Мощность электрического насоса охлаждения жидкости, кВт | 0,12 |
| Производительность электрического насоса охлаждающей жидкости, л/мин. | 22 |
| Класс точности станка | Н |
| Масса обрабатываемых деталей с приспособлением, кг | 800 |
| Габаритные размеры станка (Д х Ш х В), мм | 2560 x 2260 x 2500 |
| Масса станка с электрооборудованием, кг | 4200 |
Вертикально-фрезерный станок ВМ127, ВМ127М производился на нескольких предприятиях бывшего СССР. В настоящее время большинства из этих предприятий уже не существует. Вместе с тем ведущие станкостроительные заводы перешли на производство станков более современной конструкции, ориентированные на современный инструмент и высокие скорости резания. Такие станки оснащаются современными высококачественными комплектующими и надёжной электрикой. Благодаря применению компьютерного проектирования станин, повышенный класс точности для фрезерного станка, выпущенного на современном заводе, на сегодняшний день, скорее, правило. При этом цены на современные станки вполне сопоставимы с ценами на станки устаревшей конструкции.
Цена
Цена на вертикально-фрезерный станок ВМ127, ВМ127М на I квартал 2014 года в базовой комплектации составляет 1 800 000 рублей (с НДС) и требует уточнения на момент запроса. Технологические возможности станков могут быть расширены за счет применения на них делительной головки, круглого поворотного стола и других приспособлений.
Современные аналоги
В нашем каталоге так же представлены качественные современные аналоги вертикально-фрезерных станков 6Р13, 6Т13, 6М13П, 6Н13П, 6Н13 – станки серии FSS. Они обладают современной конструкцией в сочетании с высоким качеством изготовления. Относительно невысокая для такого уровня станков цена делает вертикально-фрезерные станки FSS одним из лучших предложений по соотношению цена / качество.
Вертикально-фрезерный станок FSS450MR
Комплектация, характеристики
СПЕЦИАЛИЗИРОВАННЫЙ КОНСОЛЬНО-ФРЕЗЕРНЫЙ СТАНОК МОДЕЛИ ВМ127
Фрезерные станки > СПЕЦИАЛИЗИРОВАННЫЙ КОНСОЛЬНО-ФРЕЗЕРНЫЙ СТАНОК МОДЕЛИ ВМ127
Станок фрезерный консольный вертикальный модели ВМ127
Техническая характеристика и жесткость станка позволяет полностью использовать возможности быстрорежущего и твердосплавного инструмента.
Станок предназначен для выполнения фрезерных работ в условиях индивидуального и серийного производства.
| Цена с НДС | По запросу |
| Срок поставки | 65 раб/дней |
| Гарантийный срок | 12 месяцев |
| Доставка | По договоренности |
| ПНР (пусконаладочные работы) |
Технические характеристики:
| Размеры рабочей поверхности (длина х ширина), мм | 1600×400 |
| Число Т-образных пазов | 3 |
| Наибольшее перемещение стола, мм | |
| продольное механическое | 1000 |
| продольное от руки | 1000 |
| поперечное механическое | 300 |
| поперечное от руки | 320 |
| вертикальное механическое | 400 |
| вертикальное от руки | 420 |
| Наименьшее и наибольшее расстояние от торца шпинделя до стола при ручном перемещении, мм | 30-500* |
| Расстояние от оси шпинделя до вертикальных направляющих станины, мм | 420 |
| Перемещение стола на одно деление лимба (продольное, поперечное, вертикальное), мм | 0,05 |
| Перемещение стола на один оборот лимба, мм | |
| продольное | 4 |
| поперечное | б |
| вертикальное | 2 |
| Шпиндель | |
| Система | ГОСТ 24644-81 |
| Размер | 50 |
| Наибольшее осевое перемещение пиноли шпинделя, мм | 80 |
| Перемещение пиноли на один оборот лимба, мм | 4 |
| Перемещение пиноли на 1 деление лимба, мм | 0,05 |
| Наибольший угол поворота шпиндельной головки, град. | 45 |
| Цена одного деления шкалы поворота головки, град. | 1 |
| Механика станка | |
| Выключающие упоры подач (продольной, поперечной, вертикальной) | есть |
| Блокировка ручной и механической подачи (продольной, поперечной, вертикальной) | есть |
| Блокировка раздельного включения подачи | есть |
| Торможение шпинделя | есть |
| Предохранение от перегрузки (муфта) | есть |
| Привод | |
| Электродвигатель привода главного движения: | |
| Тип | АИР132М4УЗ |
| Число оборотов в минуту, об/мин. | 1450 |
| Мощность, кВт | 11 |
| Электродвигатель привода подач: | |
| Тип | АИР10054УЗ |
| Число оборотов в минуту, об/мин. | 1 500 |
| Мощность, кВт | 3 |
| Электронасос охлаждающей жидкости: | |
| Тип | II-32MC |
| Число оборотов в минуту, об/мин. | 2800 |
| Мощность. кВт | 0,12 |
| Производительность насоса, л/ мин. | 22 |
| Габариты станка, мм | |
| длина | 2560 |
| ширина | 2260 |
| высота | 2500 |
| Масса станка, кг | 4250 |
Комплект поставки:
| № поз. | Наименование | Кол-во, шт./к-т. |
| 1 | Станок консольно-фрезерный вертикальный в сборе | 1 |
| 2 | Электрошкаф | 1 |
| 3 | Паспорт | 1 |
| 4 | Руководство по эксплуатации | 1 |
- Консольно-фрезерный 6Т12
- Консольно-фрезерный 6Т13
- Консольно-фрезерный 6Т82Г
- Консольно-фрезерный 6Т83Г
- Широко-универсальный фрезерный станок 6Т81Ш
- Широко-универсальный фрезерный станок 6Т82Ш
- Широко-универсальный фрезерный станок 6Т83Ш
Технические характеристики фрезерного станка ВМ-130В
| Наименование параметра | ВМ-130в |
| Основные параметры станка | |
| Класс точности по ГОСТ 8-82 | П |
| Размеры рабочей поверхности горизонтального стола, мм | 250 х 630 |
| Размеры рабочей поверхности вертикального стола, мм | 160 х 500 |
| Расстояние от оси горизонтального шпинделя до стола при ручном перемещении, мм | 60..360 |
| Рабочий стол | |
| Максимальная нагрузка на стол (по центру), кг | 140 |
| Число Т-образных пазов Размеры Т-образных пазов | 3 |
| Наибольшее продольное перемещение стола (по си X), мм | 250 |
| Наибольшее поперечное перемещение вертикальной головки механическое (по си Y), мм | 300 |
| Наибольшее вертикальное перемещение стола (по си Z), мм | 200 |
| Перемещение стола на одно деление лимба (продольное, поперечное, вертикальное), мм | 0.02 |
| Скорость быстрого продольного хода стола (по си X), мм/мин | 800 |
| Скорость быстрого поперечного хода головки (по си Y), мм/мин | 800 |
| Скорость быстрого вертикального хода стола (по си Z), мм/мин | 800 |
| Число ступеней рабочих подач стола | 9 |
| Число ступеней рабочих подач шпиндельной бабки | 9 |
| Пределы продольных рабочих подач стола (по си X), мм/мин | 10..400 |
| Пределы поперечных рабочих подач шпиндельной бабки (по си Y), мм/мин | 10..400 |
| Пределы вертикальных рабочих подач стола (по си Z), мм/мин | 10..400 |
| Наибольшее усилие, допускаемое для продольной подачи (по оси X), (кгс) | 316 |
| Наибольшее усилие, допускаемое для поперечной подачи (по оси Y), (кгс) | 572 |
| Наибольшее усилие, допускаемое для вертикальной подачи (по оси Z), (кгс) | 498 |
| Горизонтальный шпиндель | |
| Частота вращения горизонтального шпинделя, об/мин | 45..2000 |
| Количество скоростей горизонтального шпинделя | 12 |
| Внутренний конус горизонтального шпинделя. | Морзе 4 |
| Диаметр оправок, мм | |
| Диаметр отверстия горизонтального шпинделя, мм | |
| Диаметр переднего подшипника горизонтального шпинделя, мм | |
| Торможение шпинделя | есть |
| Предохранение шпинделя от перегрузки (муфта) | есть |
| Сверлильно-фрезерная поворотная головка | |
| Частота вращения шпинделя сверлильно-фрезерной поворотной головки, об/мин | 90..4000 |
| Количество скоростей шпинделя сверлильно-фрезерной поворотной головки | 12 |
| Наибольшее перемещение гильзы (пиноли) вертикального шпинделя, мм | 60 |
| Механическая подача шпинделя сверлильно-фрезерной поворотной головки, мм/об | 0,05 |
| Расстояние от торца шпинделя сверлильно-фрезерной головки до стола, мм | 335 |
| Расстояние от оси шпинделя сверлильно-фрезерной головки до направляющих станины (вылет), мм | |
| Внутренний конус шпинделя сверлильно-фрезерной головки. | Морзе 2 |
| Фрезерно-расточная поворотная головка | |
| Частота вращения шпинделя фрезерно-расточной поворотной головки, об/мин | 45..2000 |
| Количество скоростей шпинделя фрезерно-расточной поворотной головки | 12 |
| Расстояние от торца шпинделя фрезерно-расточной головки до стола, мм | 330 |
| Расстояние от оси шпинделя фрезерно-расточной головки до направляющих станины (вылет), мм | |
| Угол поворота фрезерно-расточной головки в вертикальной плоскости, мм | ±90 |
| Внутренний конус шпинделя фрезерно-расточной поворотной головки. | Морзе 4 |
| Привод | |
| Количество электродвигателей на станке | 2 |
| Электродвигатель привода главного движения, кВт | 2,2 |
| Электродвигатель насоса охлаждающей жидкости, кВт | 0,12 |
| Габариты и масса станка | |
| Габариты станка (длина ширина высота), мм | 1400 х 1000 х 1720 |
| Масса станка, кг | 930 |
Список литературы:
Станок фрезерный специализированный высокой точности ВМ130В. Руководство по эксплуатации ВМ130В 61.00.000, 1977
Аврутин С.В. Основы фрезерного дела, 1962
Аврутин С.В. Фрезерное дело, 1963
Ачеркан Н.С. Металлорежущие станки, Том 1, 1965
Барбашов Ф.А. Фрезерное дело 1973, с.141
Барбашов Ф.А. Фрезерные работы (Профтехобразование), 1986
Блюмберг В.А. Справочник фрезеровщика, 1984
Григорьев С.П. Практика координатно-расточных и фрезерных работ, 1980
Копылов Р.Б. Работа на фрезерных станках,1971
Косовский В.Л. Справочник молодого фрезеровщика, 1992, с.180
Кувшинский В.В. Фрезерование,1977
Ничков А.Г. Фрезерные станки (Библиотека станочника), 1977
Пикус М.Ю. Справочник слесаря по ремонту металлорежущих станков, 1987
Плотицын В.Г. Расчёты настроек и наладок фрезерных станков, 1969
Плотицын В.Г. Наладка фрезерных станков,1975
Рябов С.А. Современные фрезерные станки и их оснастка, 2006
Схиртладзе А.Г., Новиков В.Ю. Технологическое оборудование машиностроительных производств, 1980
Тепинкичиев В.К. Металлорежущие станки, 1973
Чернов Н.Н. Металлорежущие станки, 1988
Френкель С.Ш. Справочник молодого фрезеровщика (3-е изд.) (Профтехобразование), 1978
Связанные ссылки. Дополнительная информация
Главная О компании Новости Статьи Прайс-лист Контакты Справочная информация Скачать паспорт Интересное видео Деревообрабатывающие станки КПО Производители
Работа составных частей электрооборудования
Следует рассмотреть работу составных частей с вышеозначенным электрооборудованием в различных режимах.
Зажим инструмента
Чтобы эффективно зажать необходимый инструмент используется переключатель, который расположен на боковом пульте. Его переводят в положение «Зажим», при этом начинает функционировать пускатель, который подает питание на двигатель с функцией зажима.
Включение шпинделя
Для запуска необходимо нажать соответствующую кнопку, вслед за которой включается пускатель. Затем начинает работать и реле. Через контакторы пускателя напряжение трех фаз приходится на движок.
Выключение и торможение шпинделя
Для начала нажимается соответствующая кнопка, после чего снимается с элементов напряжение. Через некоторое время срабатывает пускатель, который включает процесс торможения шпиндельной головки. В результате через несколько секунд происходит ее полная остановка.
Включение насоса охлаждения
Для этого в конструкции имеется переключатель. Через контакты этого элемента органов управления напряжение попадает на двигатель.
Аварийное выключение
В аварийных ситуациях существует кнопка, которая отключает цепь питания в 110 Вт. Затем эта кнопка при помощи пружины возвращается на место и станок можно снова включить.
Пильный диск по дереву: поперечное и продольное пиление, влияние формы зуба на рез. Особенности монолитных и твердосплавных дисков
Электропривод подач
Для этой операции есть рукоятка с тремя установленными позициями. В управляющие комбинации входят и переключатели, которые используются для контроля над движением вдоль.
Регулировка цепи торможения шпинделя
Чтобы отрегулировать цепь торможения шпиндельной головки, следует:
- Включить работу шпиндельного узла.
- Затем остановить его спустя время.
- Параллельно включить секундомер и затормозить его в момент, когда щелкнет пускатель.
- Если задержка больше 1 сек., необходимо повернуть регулирующий элемент по часовой стрелке.
Затем заново проверяются параметры задержки торможения. Фрезерный станок ВМ127 успешно используется на мелкосерийном производстве. Это надежное и простое в обращении оборудование с уникальными свойствами, которые позволяют обрабатывать детали из нескольких видов материала, выполняя стандартные фрезеровочные работы.



































